客服电话:4001140636

您所在的位置:中商互联>找产品>家居/家纺/家电>保健器具>经络保健器材>废旧轮胎炼油设备

青岛德汇鑫环保科技有限公司

设备

普通会员

普通会员

废旧轮胎炼油设备

产品价格面议

产品品牌德汇鑫

最小起订未填

供货总量未填

发布人青岛德汇鑫环保科技有限公司

发布时间2022-11-16 09:08:38

联系方式18663929663

收藏商品 扫一扫 举报

诚信档案

青岛德汇鑫环保科技有限公司

会员级别:6

身份认证:   

已  缴 纳:0.00 元保证金

在线客服:  

企业二维码: 企业名称加二维码 青岛德汇鑫环保科技有限公司

企业名片

青岛德汇鑫环保科技有限公司

联 系  人:张月芝(先生)  

联系手机:

联系固话:

联系地址:青岛市

【友情提示】:来电请说明在中商互联看到我们的,谢谢!

商品信息

基本参数

品牌:

德汇鑫

所在地:

山东 青岛市

起订:

未填

供货总量:

未填

有效期至:

长期有效

是否支持定制:

规格:

齐全

是否现货:

售后:

24小时

安装:

免费

出货时间:

7天
详细说明

青岛德汇鑫废旧轮胎热裂解设备先进的工艺流程和技术装备突破了废旧轮胎热裂解连续化生产的瓶颈,创新使用了智能化控制技术、高温热风温度控制技术、胶粒投料密封技术和炭黑出料密封技术,解决了炉内胶粉无氧裂解和油气冷却拥堵的世界性难题。

该项技术具有独立的自主知识产权,工艺流程和成套的技术装备具有智能化操作便捷、生产加工能力强(单线日加工胶粉约50吨)、设备运行成本低、综合经济效益突出、成套设备性价比优越等特点。实现了废旧轮胎综合利用的“零污染、全产业链利用”,做到了“吃干砸净”循环利用的目的。

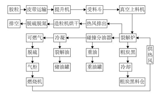
一、 热裂解设备工艺流程图

 

二、 热裂解设备工艺描述

胶粒裂解工艺分为裂解炉入口工序、裂解炉系统、裂解炉出口工序、供热系统、油气冷凝系统5个工序.

1.裂解炉入口工序

胶粒由皮带传输机传送到提升机位置,然后由提升机为受料仓上料。受料仓设有上下限料位控制传输器,当料位高于设定上限时,停止皮带传输机供给胶粒。当料位低于设定下限时,开启皮带传输机供给胶粒。使料位始终处于理想位置。然后由真空上料器为裂解炉提供无空气胶粒。

2.裂解炉系统

裂解炉系统由上中下三级裂解构成,胶粒通过裂解炉入口工序将胶粒均匀地送入裂解炉加热裂解,使用燃烧机为裂解炉提供热风,通过控制燃烧机大小火以及启、停以达到精准控制炉内温度。反应釜内的胶粒在受热下开始软化,裂化直至炭化。

裂解炉整个系统使用的是负压系统,炉内压力通过调节风机转速来控制。完善的密闭系统,为裂解的胶粒提供一个无氧的裂解环境,不仅安全而且节约能源,并且提高了产油率。整个系统无滴漏跑冒,真正做到现场无异味,环境无污染。

3.裂解炉出口工序

   热裂解生成的粗炭黑温度超过400℃,通过螺旋输送机运输至炭黑包装车间,螺旋输送机带有水冷装置将粗炭黑温度冷却至50℃以下,冷却后的固态粗炭黑经螺旋提升机送入磁选机进行磁选除铁,裂解生成的粗炭黑中含铁量大约为2%,在进入炭黑磨粉包装工序前需彻底除净,以保证炭黑产品的纯度和质量。

4.供热系统

  系统由燃烧机提供热量,并且炉体上安装有热电感应器,实时向中控台回馈温度数值。燃烧机的燃烧原料为裂解所产生的可燃气,初次使用时的能源为天然气所提供。

   炉体上热电感应回馈给中控台,随时调节燃烧机的大小火以及启停,来准确控制炉体温度。裂解炉内的温度得以准确控制后可以使出油率提高,产油品质提高。

   加热或夹套中的热风,通给造粒设备烘干系统,在脱硫脱氮后排空。

5.油气冷凝系统

  油气由裂解炉进入冷凝系统,首先通过碰撞油气分离罐,通过碰撞作用,重油渣油会在罐的底部凝结,从而使成品品质更佳。通过分离器后的气体进入管状壳式冷凝器,管状壳式冷凝器接触面积大,冷凝效果好,且不易堵塞能够长时间的运转应用。冷凝后的成品油进入临时储油罐,可燃气从临时储油罐的顶部抽出进入气柜,然后供给燃烧机使用。临时储油罐设有油位检测仪,当到达设定位置时,油泵开启将油抽往储油罐。

 


0相关评论

店长推荐商品

更多»

店铺内其他商品

更多»

全网相似产品推荐

换一批

相关栏目

还没找到您需要的经络保健器材产品?立即发布您的求购意向,让经络保健器材公司主动与您联系!

立即发布求购意向

免责声明

中商互联为国内互联网信息服务提供者,平台内所展示的商品/服务的标题、价格、详情等信息内容系由店铺经营者发布,其真实性、准确性和合法性均由店铺经营者负责。中商互联提醒您购买商品/服务前注意谨慎核实,如您对商品/服务的标题、价格、详情等任何信息有任何疑问的,请及时通过电话与店铺经营者沟通确认;如您发现店铺内有任何违法/侵权信息,请立即向中商互联举报并提供有效线索,我们会积极协助配合。

联系方式

在您的合法权益受到侵害时,欢迎您拨打平台热线4001140636处理投诉问题,我们将竭诚为您服务,感谢您对中商互联的关注与支持!

按排行字母分类:

A B C D E F G H I J K L M N O P Q R S T U V W X Y Z

中商互联(河北)电子商务发展集团有限公司版权所有
联系地址:河北省石家庄市中山东路118号东方新世界中心6层
ICP备案:冀ICP备19018905号-1
冀公网安备13010402002621
电信业务经营许可证:冀B2-20220423
平台电话:4001140636